Huawei Digital Energy Technology on Thursday announced a patent for “an electric vehicle drive system and electric vehicle” showing a new drive system.
The patent carries publication number CN114083977A (via IT Home) and was filed back in September 2021 but went public yesterday. It shows a motor, an engine, a connecting component, and a differential with tweaks to improve the driving flexibility of an EV while also improving its mileage.

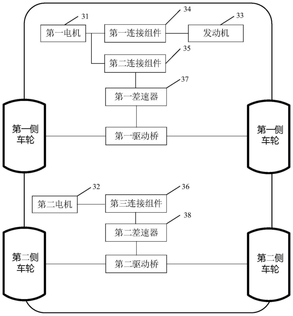
The drive system has also been explained in brief therein and includes the following components:
- a first motor, a second motor, an engine, a first connection assembly, a second connection assembly, a third connection assembly, a first differential, and a second differential
- the engine is connected to the first electric motor through the first connection assembly, and is connected to the first differential through the second connection assembly and/or the first connection assembly
- the first motor is connected with the first differential through the second connection assembly
- the second motor is connected to the second differential through the third connection assembly
- the first differential is used to connect with the first drive axle, and the first drive axle drives the first side wheel
- the second differential is used to connect with the second drive axle, which drives the second side wheel
Last month, Huawei Auto COO Wang Jun expressed that he believes true driverless cars will arrive in the next five to ten years and “change the current state of cars” forever.
And a month before that, in December 2021, Huawei debuted its HarmonyOS-powered AITO M5 EV in China to take on the Tesla Model Y.
RELATED:
- HUAWEI Mate40E Pro 5G with Kirin 9000L, HUAWEI P50E 4G tipped to go on sale starting next week
- Huawei Mate 50 series to signal a departure from Kirin chips, will use Snapdragon instead
- Huawei potentially teases new smartphone in Spring launch event poster
- Huawei unveils 2022 MateBook D 15 Ryzen Edition in China, starts from 4599 yuan ($726)
- Huawei P50 Pro and Watch GT Runner to go on sale in the UK from March 22







Comments